Сообщения без ответов | Активные темы
| Автор |
Сообщение |
|
RK1AA
|
Заголовок сообщения: Не работает ампервольтметр в Алинко DM330MVE Добавлено: Вт 02 окт 2018 22:22 |
|
Зарегистрирован: Сб 09 фев 2008 01:00 Сообщений: 6871 Откуда: Санкт-Петербург
|
|
Собственно, такая беда - не показывает ампервольтметр в Алинко DM330MVE. Может, кто подскажет чайнику, что смотреть.
|
|
| Вернуться наверх |
|
 |
|
R1BIX
|
Заголовок сообщения: Re: Не работает ампервольтметр в Алинко DM330MVE Добавлено: Ср 03 окт 2018 00:32 |
|
Зарегистрирован: Вт 18 сен 2007 00:00 Сообщений: 583 Откуда: Санкт-Петербург, Светлановский пр.
|
|
Я бы сперва проверил переключатель режима измерения, а потом саму измерительную головку (чтоб обрыва не обмотки не было).
_________________ "Cтарость-это когда начинают замечать,что весь форум позасирали малолетки"(с) Александр. ex UB1ACC, RA1AIG, SP-028
|
|
| Вернуться наверх |
|
 |
|
RA1ASC
|
Заголовок сообщения: Re: Не работает ампервольтметр в Алинко DM330MVE Добавлено: Ср 03 окт 2018 10:05 |
|
Зарегистрирован: Пн 30 апр 2007 00:00 Сообщений: 2205
|
|
На али кстати можно купить цифровой измеритель тока и напряжения -хорошо впишется на панель место стрелочного .
_________________ Хочу приемник с возможностью приема всего спектра электромагнитных колебаний :))
|
|
| Вернуться наверх |
|
 |
|
RK1AA
|
Заголовок сообщения: Re: Не работает ампервольтметр в Алинко DM330MVE Добавлено: Ср 03 окт 2018 12:48 |
|
Зарегистрирован: Сб 09 фев 2008 01:00 Сообщений: 6871 Откуда: Санкт-Петербург
|
|
Ну, я наивно подумал, что у вольтметра сопротивление очень большое и померять его на предмет обрыва не получится, не отпаивая. А отпаивать возможности не было - только раскрутить и потыкать тестером.
На вольтметре около 7 вольт, когда переключатель на вольтах стоит. При этом на выходе БП 13,5, переключатель Preset работает, напряжение регулируется. Почему то не сообразил посмотреть, как меняется напряжение на вольтметре при регулировке выходного напряжения.
Вместо Али я посмотрел, что есть в ЧипИДипе, но я ж чайник, я не понимаю, как поменять стрелочный на цифровой - какие должны быть параметры цифрового измерителя, чтобы он показывал похожие на правду значения напряжения и тока.
Приборчик нужен, не только для красоты - чтоб смотреть ток модуля RA18 при раскачке. Стрелочный, кстати, удобнее, видно, когда растет медленнее и пора заканчивать крутить мощность, чтоб не спалить модуль.
|
|
| Вернуться наверх |
|
 |
|
RM1F
|
Заголовок сообщения: Re: Не работает ампервольтметр в Алинко DM330MVE Добавлено: Ср 03 окт 2018 13:13 |
|
Зарегистрирован: Вт 02 май 2017 15:39 Сообщений: 238 Откуда: KO59FW
|
Женя, там на самом-то деле тривиальнейшая схема измерителя. При измерении напряжения головка подключается через дополнительные резисторы к выходной клемме, а при измерении тока - к набору низкоомных резисторов (измеряется напряжения напряжения на них). Я бы сперва убедился в исправности самой головки, затем - в исправности резисторов. Больше там ломаться нечему  Мануал со схемой могу прислать. А что касается замены стрелочного прибора на цифровой - то подойдет любой (или комбинация из двух), лишь бы мерял напряжение до 15-20 В и ток до 30-50 А - скока у тебя там будет... Точности цифрового прибора в 1-2% более чем достаточно. Навскидку, хотя бы такие: https://www.chipdip.ru/product/sah0012g-50https://www.chipdip.ru/product/svh0001gНо чтой-то меня терзают смутные сомнения - стоит ли овчинка выделки?
_________________ 73, Влад RM1F
|
|
| Вернуться наверх |
|
 |
|
R1BIX
|
Заголовок сообщения: Re: Не работает ампервольтметр в Алинко DM330MVE Добавлено: Ср 03 окт 2018 13:32 |
|
Зарегистрирован: Вт 18 сен 2007 00:00 Сообщений: 583 Откуда: Санкт-Петербург, Светлановский пр.
|
|
Там измерительная головка по сути своей амперметр. Но включается через добавочное сопротивление на измерение напряжения и через добавочное сопротивление и шунт для измерения тока. Сопротивление обмотки не должно быть велико. Если на клеммах головки 7 В, на выходе 13.5, но прибор ничего не показывает, то скорее всего или обрыв обмотки или что-то случилось с подвесом стрелки (может затирание стрелки за шкалу или обмотки за магнит). Параметры для подбора измерительной головки - ток полного отклонения и сопротивление обмотки. Там, в источнике питания, должны быть калибровочные резисторы, которыми можно отдельно подкорректировать показания измеряемого тока и напряжения. Я бы искал прибор, который максимально подойдет по габаритам и крепежу. А потом бы по его параметрам рассчитал добавочные сопротивления для измерения тока и напряжения (сопротивление шунта не меняется, и в самом источнике или на принципиальной схеме его можно посмотреть). Цифровые измерительные модули с Али подключаются просто на выход источника. Только к ним надо отдельное питание заводить.
_________________ "Cтарость-это когда начинают замечать,что весь форум позасирали малолетки"(с) Александр. ex UB1ACC, RA1AIG, SP-028
|
|
| Вернуться наверх |
|
 |
|
RK1AA
|
Заголовок сообщения: Re: Не работает ампервольтметр в Алинко DM330MVE Добавлено: Чт 04 окт 2018 10:57 |
|
Зарегистрирован: Сб 09 фев 2008 01:00 Сообщений: 6871 Откуда: Санкт-Петербург
|
Объясните, пожалуйста, вот есть, например, такой индикатор: https://ru.aliexpress.com/item/DC-5A-10 ... 79dea1a9-0На 30 ампер. Его нужно подключать к шунту на 30 ампер? Т. е. в принципе его можно взять на замену вышедшему из строя и попробовать поодкорректировать парой подстроечников на плате БП?
|
|
| Вернуться наверх |
|
 |
|
RM1F
|
Заголовок сообщения: Re: Не работает ампервольтметр в Алинко DM330MVE Добавлено: Чт 04 окт 2018 12:00 |
|
Зарегистрирован: Вт 02 май 2017 15:39 Сообщений: 238 Откуда: KO59FW
|
Хм. Технического описания на Али я не нашел. На Амазоне пишут: Customers who bought this item also bought: 75mV DC Current Shunt (30 A) $4.99 Так что скорее всего ему таки нужен внешний шунт. Можно попробовать поставить на замену и откорректировать показания подстроечниками на плате. Засада может оказаться только в токе полного отклонения у вышедшего из строя приборчика и у этого - хватит ли диапазона подстроечников для коррекции? И если речь только о замене головки (а это 85C1), посмотри: https://market.yandex.ru/offer/9FvWeOnX ... Ck%2C&lr=2https://spb.regmarkets.ru/ampermetry-55 ... &order=asc
_________________ 73, Влад RM1F
|
|
| Вернуться наверх |
|
 |
|
RM1F
|
Заголовок сообщения: Re: Не работает ампервольтметр в Алинко DM330MVE Добавлено: Чт 04 окт 2018 12:13 |
|
Зарегистрирован: Вт 02 май 2017 15:39 Сообщений: 238 Откуда: KO59FW
|
|
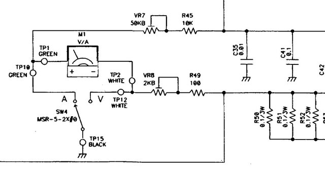
По схеме там довольно широкие пределы изменения с помощью подстроечников:
| Вложения: |

DM330_part.jpg [ 56.62 Кб | Просмотров: 17283 ]
|
_________________ 73, Влад RM1F
|
|
| Вернуться наверх |
|
 |
|
RK1AA
|
Заголовок сообщения: Re: Не работает ампервольтметр в Алинко DM330MVE Добавлено: Чт 04 окт 2018 15:13 |
|
Зарегистрирован: Сб 09 фев 2008 01:00 Сообщений: 6871 Откуда: Санкт-Петербург
|
Как-то не ожидал, что столько предложений стрелочных головок  В мыслях не было смотреть где-то, кроме чипидипа и али =)) Судя по всему, форм-фактор в точности такой: https://www.chipdip.ru/product0/8000580546Попробую раздобыть (на заказ из Москвы), посмотрю, что будет показывать =)
|
|
| Вернуться наверх |
|
 |
|
RM1F
|
Заголовок сообщения: Re: Не работает ампервольтметр в Алинко DM330MVE Добавлено: Чт 04 окт 2018 16:02 |
|
Зарегистрирован: Вт 02 май 2017 15:39 Сообщений: 238 Откуда: KO59FW
|
RK1AA писал(а): На вольтметре около 7 вольт, когда переключатель на вольтах стоит. При этом на выходе БП 13,5, переключатель Preset работает, напряжение регулируется.
Я правильно понимаю, что это показание тестера, подключенного между одной из клемм собственно измерительной головки и "землей" в положении переключателя "V"? А тестер - цифровой или аналоговый? Если аналоговый, то это шибко смахивает на обрыв обмотки головки - вполне себе типовая неисправность (ну или обрыв не самой обмотки, а токоподводов, что практически то же самое). С учетом входного сопротивления аналогового тестера, где-то так и должно получаться. А вот цифровой тестер (даже китайский) должен иметь существенно большее входное сопротивление, и при обрыве головки должен бы показывать "почти" искомые 13,5 В.....
_________________ 73, Влад RM1F
|
|
| Вернуться наверх |
|
 |
|
RK1AA
|
Заголовок сообщения: Re: Не работает ампервольтметр в Алинко DM330MVE Добавлено: Чт 04 окт 2018 16:39 |
|
Зарегистрирован: Сб 09 фев 2008 01:00 Сообщений: 6871 Откуда: Санкт-Петербург
|
|
Раскручу вечером еще раз, проверю, действительно странно, может просто выкрутил ручку регулировки напряжения.
|
|
| Вернуться наверх |
|
 |
|
RM1F
|
Заголовок сообщения: Re: Не работает ампервольтметр в Алинко DM330MVE Добавлено: Вт 23 окт 2018 15:21 |
|
Зарегистрирован: Вт 02 май 2017 15:39 Сообщений: 238 Откуда: KO59FW
|
|
Женя, а тебе удалось отремонтировать этот блок? Поделись опытом......
_________________ 73, Влад RM1F
|
|
| Вернуться наверх |
|
 |
|
RK1AA
|
Заголовок сообщения: Re: Не работает ампервольтметр в Алинко DM330MVE Добавлено: Вт 23 окт 2018 17:39 |
|
Зарегистрирован: Сб 09 фев 2008 01:00 Сообщений: 6871 Откуда: Санкт-Петербург
|
RM1F писал(а): Женя, а тебе удалось отремонтировать этот блок? Поделись опытом...... Нет, не удалось. Ничего подходящего по габаритам в наличии нет, потому колхозить не стал. БП такой новый стоит 13000 руб. , а бушный недавно тут за десятку продали. Потому на али заказал цифровой ампервольтметр с шунтом за пицот рублей с доставкой. https://ru.aliexpress.com/item/0-100-50 ... 33edeo1Wt6И рискнул попробовать посредника по доставке с немецкого ебэя, дабы купить новый родной индикатор: https://www.ebay.de/itm/ALINCO-Original ... :rk:1:pf:0Про тему помню, обязательно отпишусь, когда будет, чем похвастаться. Пока ничего не пришло и хвастаться нечем, но раз уж ты спросил... 
|
|
| Вернуться наверх |
|
 |
|
RK1AA
|
Заголовок сообщения: Re: Не работает ампервольтметр в Алинко DM330MVE Добавлено: Вт 23 окт 2018 17:41 |
|
Зарегистрирован: Сб 09 фев 2008 01:00 Сообщений: 6871 Откуда: Санкт-Петербург
|
|
Цифровой с али запихну в пластиковую коробочку с жирными клеммами из чип и дипа и просто буду подключать между нагрузкой и БП.
|
|
| Вернуться наверх |
|
 |
Кто сейчас на форуме |
Сейчас этот форум просматривают: нет зарегистрированных пользователей и гости: 1 |
|
Вы не можете начинать темы Вы не можете отвечать на сообщения Вы не можете редактировать свои сообщения Вы не можете удалять свои сообщения Вы не можете добавлять вложения
|
|